No spark from coilpacks

All about our superior engine management unit.
Locked
dazjb
Posts:17
Joined:Mon Apr 25, 2016 2:21 pm
No spark from coilpacks

Post by dazjb » Wed Jul 06, 2016 10:22 pm

Hi all. Having some problems trying to get a spark from my EMU at the moment. I have a 6A13TT Mitsubishi VR4 2.5l V6 engine which runs wasted spark, sequential injection and has the firing order 1,2,3,4,5,6

The ignition distribution control is in this picture ...

Image


My ignition settings in the EMU software are like this ...

Image
Image


I have also attached a scope file so you can see the triggers. I have checked the injectors and seem to be getting fuel out of them but no spark from the coilpacks :?

Can anybody see anything I may have got wrong with the settings? Any help appreciated.

Thanks
Attachments
rising - falling 30.06.16.emuscp
(87Bytes)Downloaded 52 times

User avatar
Jadzwin
Site Admin
Posts:1445
Joined:Tue Aug 12, 2014 11:27 pm

Re: No spark from coilpacks

Post by Jadzwin » Wed Jul 06, 2016 10:55 pm

If there is a fuel there should be a spark.

In new firmware there is output test function so you can easily check if you coil config and electrical connections are ok


You can find the software here:

www.ecumaster.com/tv

RHD
Posts:537
Joined:Tue Oct 07, 2014 4:28 pm

Re: No spark from coilpacks

Post by RHD » Thu Jul 07, 2016 10:57 am

Yes the new test function is great!!

we have already solved both an injector problem and a weak ignition problem in 2 separate occasions, both would have been very hard to find causing much frustration had it not been for the test feature!!

dazjb
Posts:17
Joined:Mon Apr 25, 2016 2:21 pm

Re: No spark from coilpacks

Post by dazjb » Thu Jul 07, 2016 10:22 pm

Thanks for the info. I have upgraded the firmware (agreed, the test outputs function is great and works a treat) but i am still not getting any spark when testing.

Today I also changed the ignition output wires to outputs 4,5,6 to see if that helped and altered the EMU software accordingly .. still I am not getting any spark.

I have the 'Coils Type' selected as 'Coils without amplifier', could this be incorrect? The coils have no external ignition module and were wired direct to the old standard ECU. They have 3 wires going to them (+12v, ground & signal from EMU). I have checked that +12v and ground is good at each one. They look like this ...

Image


Or could it be possible something is wrong with the EMU?

User avatar
Jadzwin
Site Admin
Posts:1445
Joined:Tue Aug 12, 2014 11:27 pm

Re: No spark from coilpacks

Post by Jadzwin » Fri Jul 08, 2016 8:27 pm

Do you have spark when you use test output function ?

dazjb
Posts:17
Joined:Mon Apr 25, 2016 2:21 pm

Re: No spark from coilpacks

Post by dazjb » Fri Jul 08, 2016 10:04 pm

No, there is no spark when using test output.

If I chose 'coils with built in amplifier' in 'ignition outputs' just to see if I get a spark while cranking for a second would it cause damage as it says in the manual to the coils or EMU? My coils don't have an external amplifier but there may be one inside the actual coilpack.

ihiryu
Posts:237
Joined:Thu Sep 17, 2015 12:10 am

Re: No spark from coilpacks

Post by ihiryu » Fri Jul 08, 2016 11:08 pm

Okay, so you have a wiring issue. If you test the output, it should spark it for a second. f

dazjb
Posts:17
Joined:Mon Apr 25, 2016 2:21 pm

Re: No spark from coilpacks

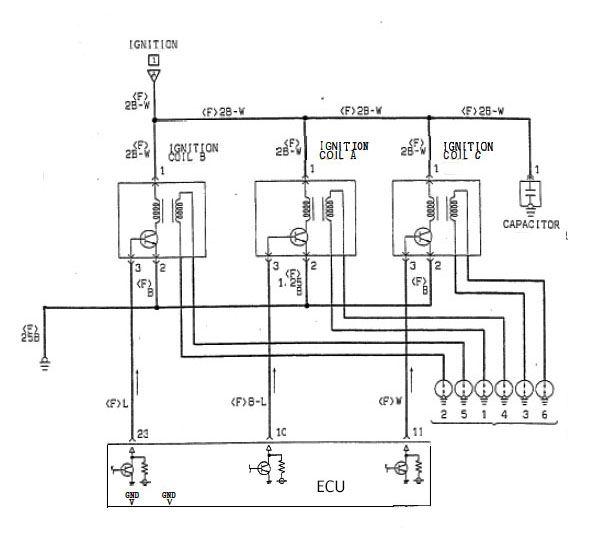
Post by dazjb » Sat Jul 09, 2016 1:10 pm

The wiring is straightforward having only 3 wires per coil. I have checked with a multimeter and I do have IGN +12v and Ground at each coilpack. I have also checked continuity of the wires from the coilpacks to the EMU and it is all good.

Heres the wiring diagram for my coilpacks ...

Image

Adamw
Posts:15
Joined:Wed Mar 04, 2015 1:30 am

Re: No spark from coilpacks

Post by Adamw » Sat Jul 09, 2016 8:50 pm

According to the schematic above your coils have built in amplifiers so you need to select that in the emu software. If it still doesn't work after you change that setting then you have possibly damaged the coils by trying them earlier with the wrong setting (they quickly overheat when set wrong).

dazjb
Posts:17
Joined:Mon Apr 25, 2016 2:21 pm

Re: No spark from coilpacks

Post by dazjb » Sat Jul 09, 2016 10:03 pm

Thanks for the info. I was just looking at the diagrams and was wondering whether the transistors in the coilpacks meant I should have chosen the 'Coils with built in amplifier' option. I can change it over in the EMU software and crank it over tomorrow to see if I get a spark.

If the coils are damaged I can get another set fairly easily .. as long as i dont damage the EMU, thats the main thing.

dazjb
Posts:17
Joined:Mon Apr 25, 2016 2:21 pm

Re: No spark from coilpacks

Post by dazjb » Sun Jul 10, 2016 2:26 pm

Result! Swapped the setting over and I now have spark :) . Tested the injectors and they're all firing in sequence too. I can now check the timing then put things back together and get down to firing it up and sorting the idle out.

Thanks for the help

Locked